Adesign works in strict conjunction with the following SANS codes and By-Laws:
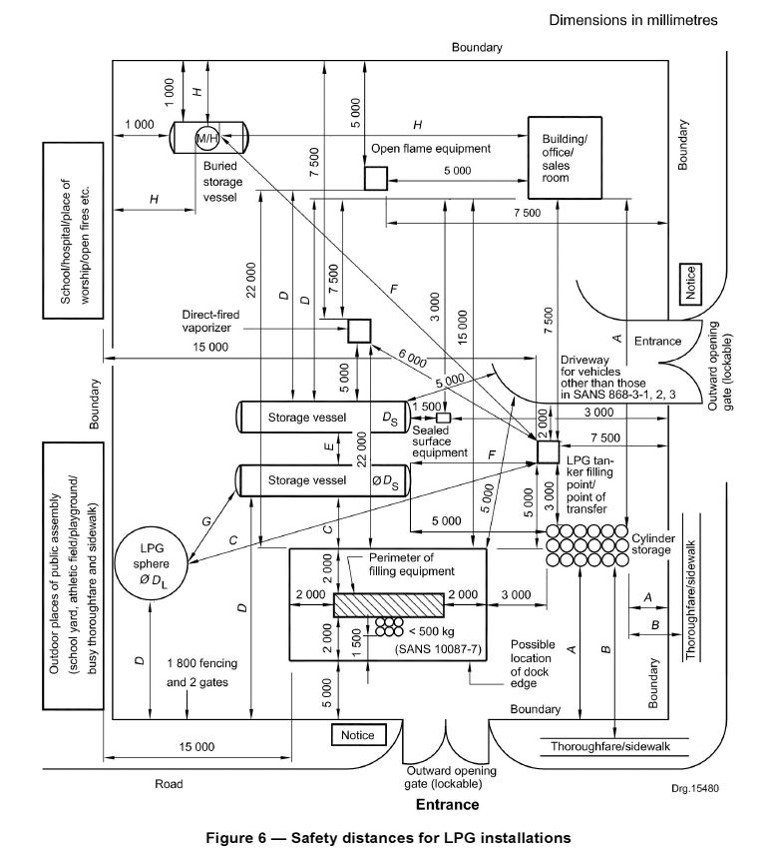
• LPG Domestic and Commercial Installations (Manifolds) SANS 10087-1
> Cylinder/s to be a minimum horizontal distance of 1m away from any window, door or airbrick.
> Any window above a cylinder must be minimum 3m or a non-combustible roof must be provided to reduce the
vertical distance to 300mm, however the distance from the cylinder valve to the window must be 1.5m.
> Any electrical installation must be 5m away from the LPG installation.
> No drains shall be located within 2m radius of the LPG installation.
> An outdoor light may be 1.5m above the LPG installation.
• LPG Industrial Installations (Bulk Tank / Depot) SANS 10087-3
• LPG Cylinder Filling and Storage - SANS 10087-7
•Above Ground Petroleum Installations – SANS 10131
•Above Ground Bulk Petroleum Installations – SANS 10089-1
•Underground Petroleum Installations – SANS 10089-3
Ekurhuleni EMS By-Laws (PDF)
Johannesburg EMS By-Laws (PDF)








